Table of Content

 

1   INTRODUCTION

Background

Purpose of the Manual

Pros posed Work

Objectives of the Environmental Monitoring and Audit

2   ENVIRONMENTAL MANAGEMENT SYSTEM

Introduction

General

The EM&A Manual

Contractual Documentation

Revision of EM&A Manual

Environmental Management Plans

Environmental Performance Reviews

Construction Method Statement

3   ORGANISATION AND STRUCTURE OF THE EM&A

Introduction

Project Organisation

4   EM&A GENERAL REQUIREMENT

Introduction

General

Environmental Monitoring

Action and Limit Levels

Event and Action Plans

Site Inspections

Enquiries, Complaints and Requests for Information

Reporting

Cessation of EM&A

5   LAND CONTAMINATION

Introduction

Groundwater Recharge during Excavation

Removal of Free Product Encountered during Excavation

Confirmation Sampling /Testing for Soil Excavation

Confirmation Sampling/Testing for Biopile Treatment

Confirmation Sampling/Testing for Solidification Treatment

Confirmation Sampling/Testing for Thermal Desorption Treatment   

6   AIR QUALITY MONITORING

Introduction

Methodology and Criteria

Monitoring Equipment

Laboratory Measurement/Analysis

Monitoring Locations

Baseline Monitoring

Impact Monitoring

Compliance Assessment

Event and Action Plan (EAP)

Mitigation Measures

7   WATER QUALITY

Introduction

Monitoring Requirements

Compliance Assessment and Action Plan

Mitigation Measures

8   WASTE MANAGEMENT

Introduction

Waste Control and Mitigation Measures

Construction and Demolition Phase

Slope Improvement Phase

Remediation Phase

9   ECOLOGY

Monitoring and Maintenance of transplanted plants

Monitoring of the Relocated Fish Species

10  ENVIRONMENTAL AUDITING

Site Inspections

Compliance with Legal and Contractual Requirements

Environmental Complaint

11  REPORTING

General

Baseline Monitoring Report

Monthly EM&A Reports

Quarterly EM&A Summary Reports

Final EM&A Review Reports

Data Keeping

Interim Notifications of Environmental Quality Limit Exceedances    

 


List of Tables

 

Table 1.1     Preliminary Project programme

Table 5.1     Event and Action Plan for the Groundwater Level Monitoring during Groundwater Recharge

Table 5.2     Event and Action Plan for Removal of Encountered Free Product during Excavation

Table 5.3     Event and Action Plan for Confirmation Sampling/Testing for Soil Excavation

Table 5.4     Event and Action Plan for Confirmation Sampling/Testing for Biopile Treatment

Table 5.5     Event and Action Plan for Confirmation Sampling/Testing for Solidification Treatment

Table 5.6     Event and Action Plan for Confirmation Sampling/Testing for Thermal Desorption Treatment

Table 5.7     Concerned Action Levels and Cleanup Targets for Soil Remediation

Table 6.1     Ambient Air Quality Monitoring Stations and their Commencement Time

Table 6.2     Impact ambient air monitoring programme

Table 6.3     Plant Emission Monitoring Requirements

Table 6.4     Proposed Action and Limit Levels for Ambient Monitoring

Table 6.5     Proposed Action and Limit Levels for Plant Emissions Monitoring

Table 6.9     Event / Action Plan for Ambient Air Quality Monitoring

Table 6.10   Event / Action Plan for Plant Emissions Monitoring

Table 7.1     Event and Action Plan for the Effluent Discharge Monitoring

 

 

List of Figures

 

Figure 1.1       Site Location Map

Figure 1.2       Locations of Air Quality Sensitive Receivers

Figure 1.3       Locations of Water Quality Sensitive receivers

Figure 1.4       Habitat Map – Cheoy Lee Shipyard

Figure 1.5       Habitat Map – To Kau Wan

Figure 5.1       Schematic of Groundwater Level Monitoring During Recharging

Figure 6.1       Typical Dioxins High Volume Air Sampler

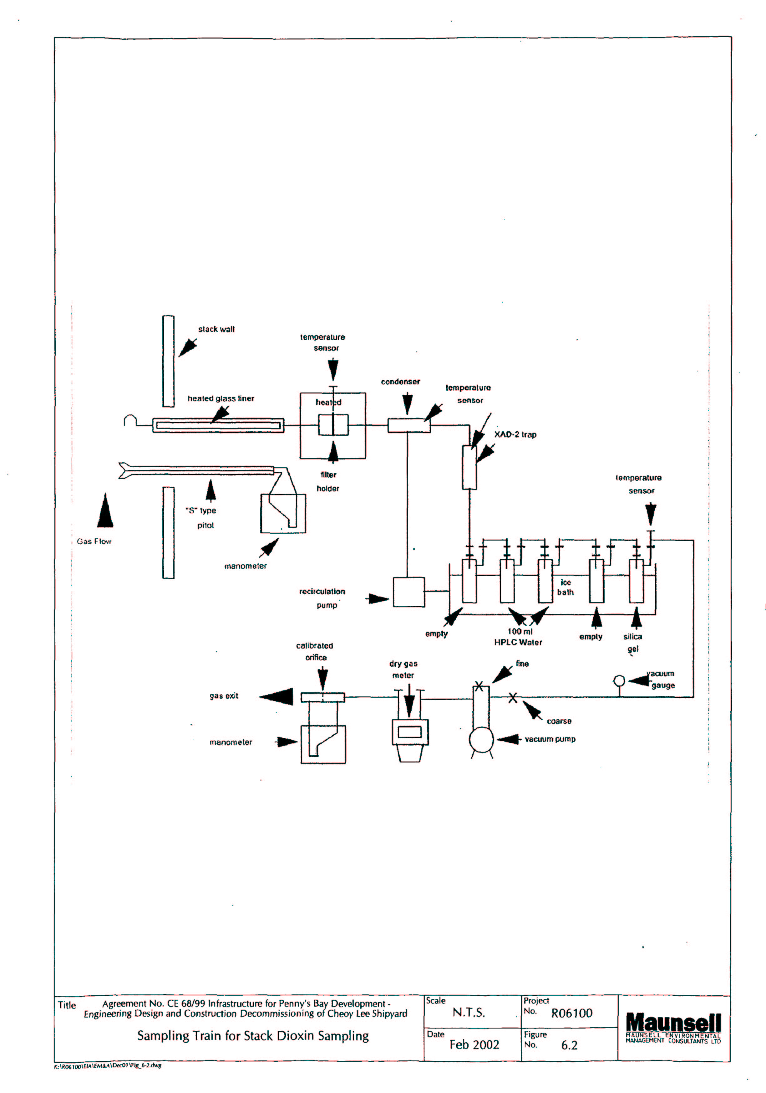
Figure 6.2       Sampling Train for Stack Dioxin Sampling

Figure 6.3       Ambient Air Monitoring Station During Demolition and Excavation Phase Monitoring

Figure 6.4       Ambient Air Monitoring Station During Remediation Phase Monitoring

 

 

List of Appendices

 

Appendix A    Implementation Schedule of Mitigation Measures

Appendix B    Sample Data Sheets for Air Quality Monitoring

Appendix C    Sample Template for the Interim Notification