Guidelines for the Design of Small Sewage Treatment Plants

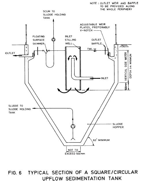
Image of Fig.6 Typical section of a square / circular upflow sedimentation tank

 

Back to topdot_clear.gifBack